Στη δημοσιότητα ήρθαν σχέδια για μια νέα ευρεσιτεχνία της Mazda που αφορά έναν νέο 6κύλινδρο και σε σειρά κινητήρα, καθώς κι ένα αυτόματο κιβώτιο οκτώ ταχυτήτων.
Δείτε ακόμα: Οδηγούμε το νέο Mazda2 στην Ελλάδα
Τον προηγούμενο Μάρτιο, η Mazda είχε γνωστοποιήσει ότι θα εργαστεί πάνω σε ένα νέο μοτέρ, τον 6κύλινδρο βενζινοκινητήρα Skyactiv-X, αλλά και σε diesel Skyactiv-D. Κινητήρες οι οποίοι προορίζονται για τα μεγάλα μοντέλα της μάρκας!
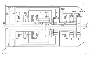
Τα σχέδια που ήρθαν στο φως, αποκαλύπτουν έμμεσα πως η Mazda το έχει βάλει σκοπό να δημιουργήσει έναν κινητήρα 6 κυλίνδρων, αλλά κι ένα αυτόματο 8άρι κιβώτιο. H ιδέα της Mazda είναι να τοποθετήσει μια μικρότερη πολλαπλή εξαγωγής στον κινητήρα της. Κάτι που έχουν πράξει τόσο η Ford, όσο και η Honda για τους μικρούς turbo κινητήρες τους.
Δείτε ακόμη: Τιμές και εξοπλισμοί του νέου Mazda2
Σε ότι αφορά το κιβώτιο, για αυτό δεν εμφανίστηκαν σχέδια, όμως οι πληροφορίες αναφέρουν, ότι οι εργασίες για την κατασκευή του έχουν προχωρήσει αρκετά. Αυτό που ανέφεραν οι τεχνικοί είναι πως η νέα δομή του συστήματος εξαγωγής εξασφαλίζει την απρόσκοπτη ροή των καυσαερίων, επιτρέποντας παράλληλα να μειωθεί η χωρητικότητα του μηχανικού συνόλου.
Διαβάστε επίσης: Γνωρίζετε τι σημαίνει το «RX» στα Mazda;
Αυτό που αναφέρεται, είναι πως τόσο ο κινητήρας, όσο και το κιβώτιο ταχυτήτων, ίσως να είναι μερικά από τα «κομμάτια» που θα ενσωματωθούν στην ανανεωμένη γκάμα μοντέλων της ιαπωνικής μάρκας. Η αρχή αναμένεται να γίνει με το νέο και πολλά υποσχόμενο Mazda6.






























