Οι αυτοκινητοβιομηχανίες έχουν βάλει σκοπό να καταπολεμήσουν την «αφωνία» των ηλεκτρικών κινητήρων, αξιοποιώντας τα συστήματα παραγωγής τεχνητών ήχων. Η Ferrari θέλει να κάνει κάτι αντίστοιχο με τις δικές της EV προτάσεις, μεταφέροντας τη χροιά των V8 και V12 μοτέρ της στην κίνηση των μελλοντικών πλήρως εξηλεκτρισμένων μοντέλων της.
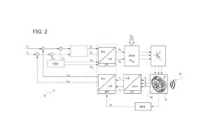
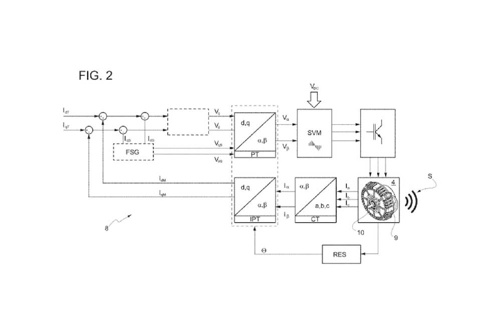
Μια πατέντα στο Αμερικανικό Γραφείο Ευρεσιτεχνιών δείχνει τον τρόπο που θα ακολουθήσουν οι Ιταλοί, φανερώνοντας παράλληλα τη διάταξη του πρώτου τους ηλεκτρικού αυτοκινήτου. Τέσσερις ηλεκτροκινητήρες (έναν ανά τροχό) θα έχει το πρώτο EV «Cavallino», συνοδευόμενο από μια συστοιχία αντηχείων, αισθητήρων και παλμογράφων. Όλα αυτά παίρνουν τις συχνότητες και τους ήχους που παράγουν οι ηλεκτροκινητήρες, οι τροχοί, το κιβώτιο και τα διαφορικά, τους αναλύουν, τους φιλτράρουν και στη συνέχεια τους προσαρμόζουν στα ανάλογα ηχητικά σήματα, ώστε να παράγουν ήχους που παραπέμπουν στο εναρμονισμένο ανέβασμα στροφών από θερμικό κινητήρα – κατά προτίμηση V8 ή V12, όπου έχουν μακρά παράδοση οι δημιουργίες του Μαρανέλο.

Ουσιαστικά, δηλαδή, το σύστημα της Ferrari παίρνει κάθε ντεσιμπέλ που παράγει το κινητήριο σύνολο και το προσαρμόζει ηχητικά/συχνοτικά κατάλληλα, ώστε να παράγει ήχους κανονικού μοτέρ εσωτερικής καύσης και μετάδοσης, κομπλέ με «κοψίματα» στην επιτάχυνση για εικονικές αλλαγές ταχυτήτων. Κάτι αντίστοιχο, εν ολίγοις, με την τεχνολογία που εφαρμόζει η Hyundai στο Ioniq 5 N. Το sound generator της Ferrari θα κάνει πρεμιέρα στο πρώτο EV της ιταλικής φίρμας, που αναμένεται το 2025. Συνεπώς δεν πρόκειται να χρησιμοποιηθεί στις ήδη υπάρχουσες plug-in υβριδικές 296 GTB και SF90 Stradale, οι οποίες ούτως ή άλλως έχουν βενζινοκινητήρες για τις κατάλληλες μελωδίες.
































